(DE000010049377) Process for olation of plastics, greases, oils and other hydrocarbon-containing waste comprises stirring a catalyst in a circulation of high-boiling hydrocarbons, and adding the waste to the reactor part below the distillation arrangement
| Title: | (EN) Process for olation of plastics, greases, oils and other hydrocarbon-containing waste comprises stirring a catalyst in a circulation of high-boiling hydrocarbons, and adding the waste to the reactor part below the distillation arrangement (DE) Katalytische Erzeugung von Dieselöl und Benzinen aus kohlenwasserstoffhaltigen Abfällen und Ölen
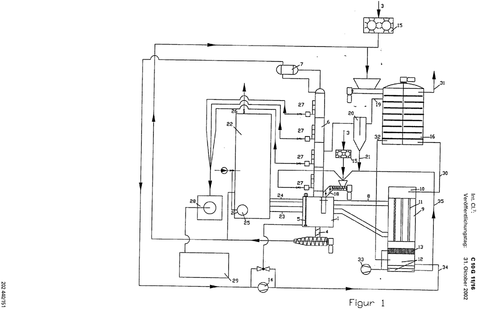
| | Abstract: | (EN)Process for olation of plastics, greases, oils and other hydrocarbon-containing waste comprises stirring a catalyst made from sodium aluminum silicates in a forced-circulation reboiler in a circulation of high-boiling hydrocarbons, such as thermal oil, base oil or bunker C fuel; and adding the plastics, greases, oils and other hydrocarbon-containing waste to the reactor part below the distillation arrangement. An Independent claim is also included for a device for carrying out the process comprising a reactor (1), forced-circulation reboiler (9) and connecting pipes (8) filled with thermal oil, a high boiling base oil or bunker C fuel. Preferred Features: The catalyst is added to the residue and transferred via a sluice system with a pressure worm as consumed catalyst in the form of a pressed cake at the lower end of the reactor. The catalyst is a depolymerizer, stabilizer or dechlorinator having an ion exchange function. The activity of the catalyst is recovered by adding soda in an amount corresponding to the PVC amount of the plastic.
|
| Applicants: | EVK DR OBERLAENDER GMBH & CO K
| | Inventors: | OBERLAENDER IRMTRAUD KOCH CHRISTIAN [Alphakat!] GRUHNERT WOLFGANG |
 Claims: 1. A method for oiling of plastics, fats, oils and other hydrocarbon-containing wastes, characterized in that a catalyst of sodium aluminum silicates in a rotary evaporator in the circuit in a high-boiling hydrocarbon, such as thermal oil, base oil or Bunker C oil is stirred and in the reactor part of the distillation plant, plastics, fats, oils and other hydrocarbon-containing wastes are added.
LINK
Reminds me of Alphakat, Blowdec and Cassandra!
And Global Energy/Covanta! |