United States Patent 9,920,255 March 20, 2018 Hofer
| Method and apparatus for energy-efficient processing of secondary deposits
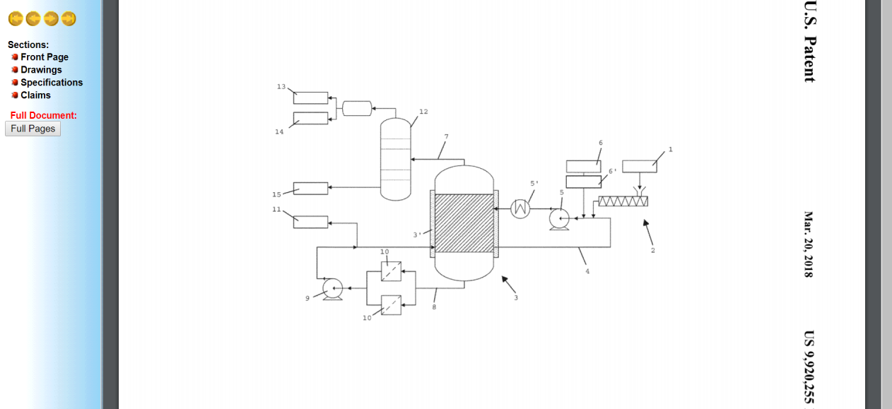
Abstract Method for the depolymerization of plastics material (1), in particular pre- or post-consumer plastics wastes, by means of heat introduction, wherein the plastics material (1) is molten to form a plastics melt and degassed before being passed to a depolymerization reactor (3), adding a fraction obtained from crude oil as a solvent (6) to the plastics melt, thereby lowering the viscosity of the plastics melt solution supplied to the depolymerization reactor (3) relative to the viscosity of the plastics melt.
The invention claimed is:
1. A method for the depolymerisation of plastic material by means of heat introduction and thermal cracking, comprising: melting the plastic material to form a plastic melt, degassing the plastic melt, adding a fraction of crude oil to the plastic melt as a solvent to yield a plastic melt solution, and wherein a heavy oil having a final boiling point of greater than 300.degree. C. and comprising at least 25% by weight aromatic hydrocarbons is used as the solvent, lowering the viscosity of the plastic melt solution by at least 30% relative to the viscosity of the plastic melt without the solvent at a temperature of about 180.degree. C. to 240.degree. C., by using the solvent in an amount such that the solvent is at least 50% by weight of the plastic melt solution, passing the plastic melt solution to a depolymerisation reactor, and heating the plastic melt solution in the depolymerisation reactor to depolymerise the plastic material by thermal cracking and produce a depolymerised product.

patft.uspto.gov |